詳情
您的位置:超卓閥門 >> 電液調節閥控混合煤氣系統原理電液調節閥控混合煤氣系統原理
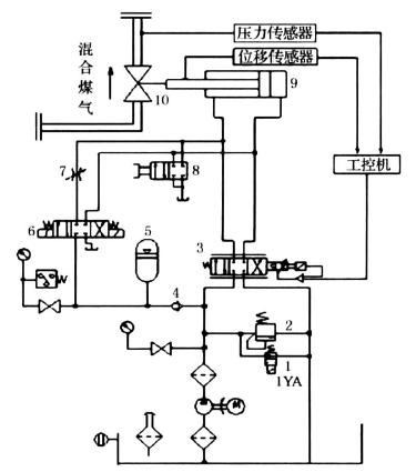
發布時間:13-12-25 關注次數:電液調節閥控混合煤氣系統的原理如圖1所示,啟動液壓泵,并使二位二通換向閥1的電磁鐵通電,此時整個液壓系統工作在調定的壓力下,調節溢流閥2可以改變液壓系統的工作壓力。電液比例方向閥根據工控機傳來的信號符號與大小確定液壓缸活塞的移動方向和位移量,調整調節調節閥開口的大小,穩定混合煤氣壓力。為了處理發電現場可能出現的各種緊急情況,電磁換向閥6用于實現電液調節閥快速關閉或開啟的應急功能。手動換向閥8用于實現調節閥的機械手輪的降級操作。
.jpg)
1 二位二通電磁換向閥;2 溢流閥;3 電液比例方向閥;4 單向閥;5 蓄能器;
6 三位四通電磁換向閥;7 節流閥;8 手動換向閥;9 液壓缸;10 調節閥門
上一條信息:自動平衡比例積分調節閥與靜態平衡閥的比較
下一條信息:調節閥涂層防護系統的確定
















