自力式壓力調節閥
您的位置:超卓閥門 >>自力式壓力調節閥 >> ZSY自力式壓力調節閥ZSY自力式壓力調節閥
ZSY自力式壓力調節閥,由閥體、閥座、閥芯部件等零部件組成,是一種無需外加能源而直接依靠被調介質自身的壓力變化進行自動調節壓力的節能型產品,可用于非腐蝕性(最高溫度350攝氏度)液體、氣體和蒸汽等介質的壓力裝置。廣泛應用于石油、化工、冶金、輕工等工業部門及城市供熱、供暖系統。
ZSY自力式壓力調節閥產品特點
自力式壓力調節閥無需外加能源,能在無電無氣的場所工作,既方便又節約了能源。
壓力分段范圍細且互相交叉,調節精度高。
壓力設定值在運行期間可連續設定。
對閥后壓力調節,閥前壓力與閥后壓力之比可為10:1~10:8。
橡膠膜片式檢測,執行機構測精度高、動作靈敏。
采用壓力平衡機構,使調節閥反應靈敏、控制精確。
一、用于各種氣體及低粘度液體的減壓 
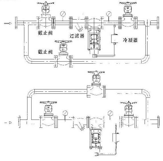
1、閥前手動球閥 2、閥前壓力表 3、過濾器(介質確認無顆粒可省略) 4、自力式減壓閥 5、閥后壓力表 6、閥后自動球閥 7、旁通球閥備注:1、根據需要,閥組后還可安裝止回閥、安全閥 2、旁通管可根據現場空間布置在與自力式閥同一水平面上或同一垂直面上 二、用于各種高粘度液體的介質減壓 
相對于氣體減壓而言,只是自力式閥門倒裝即可。 用于蒸汽減壓的自力式
ZSY自力式壓力調節閥訂貨須知
1.調節閥名稱、型號2.自力式壓力調節閥公稱壓力Mpa3.自力式壓力調節閥公稱通徑(mm)4.自力式壓力調節閥額定流量系數(Kv)5.自力式壓力調節閥固有流量特性6.自力式壓力調節閥介質名稱
7.自力式壓力調節閥工作溫度及范圍8.自力式壓力調節閥整機作用方式9.自力式壓力調節閥壓力設定點及調節范圍10.自力式壓力調節閥閥體、閥內件及填料材質11.自力式壓力調節閥所配附件
12.自力式壓力調節閥其它特殊要求
-
V230自力式壓力調節閥




